○出雲市準用河川管理施設等の構造の技術的基準を定める条例施行規則
| (平成25年出雲市規則第17号) |
|
|
(趣旨)
第1条 出雲市準用河川管理施設等の構造の技術的基準を定める条例(平成25年出雲市条例第21号。以下「条例」という。)の規定に基づき、必要な事項を定めるものとする。
(堤防の管理用通路)
第2条 条例第11条に規定する管理用通路は、次の各号に定めるところにより設けるものとする。ただし、管理用通路に代わるべき適当な通路がある場合、堤防の全部若しくは主要な部分がコンクリート、鋼矢板若しくはこれらに準ずるものによる構造のものである場合又は堤防の高さと堤内地盤高との差が0.6 メートル未満の区間である場合においては、この限りでない。
[条例第11条]
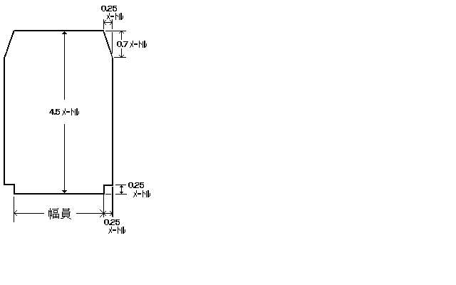
(1) 幅員は、3メートル以上で堤防の天端幅以下の適切な値とすること。
(2) 建築限界は、次の図に示すところによること。
(床止めの設置に伴い必要となる護岸)
第3条 条例第18条に規定する護岸は、次の各号に定めるところにより設けるものとする。ただし、地質の状況等により河岸又は堤防の洗掘のおそれがない場合その他治水上の支障がないと認められる場合は、この限りでない。
[条例第18条]
(1) 床止めに接する河岸又は堤防の護岸は、上流側は床止めの上流端から10メートルの地点又は護床工の上流端から5メートルの地点のうちいずれか上流側の地点から、下流側は水叩(たた)きの下流端から 15メートルの地点又は護床工の下流端から5 メートルの地点のうちいずれか下流側の地点までの区間以上の区間に設けること。
(2) 前号に掲げるもののほか、河岸又は堤防の護岸は、湾曲部であることその他河川の状況等により特に必要と認められる区間に設けること。
(3) 河岸(低水路の河岸を除く。以下この号において同じ。)又は堤防の護岸の高さは、計画高水位以上とすること。ただし、床止めの設置に伴い流水が著しく変化することとなる区間にあっては、河岸又は堤防の高さとすること。
(4) 低水路の河岸の護岸の高さは、低水路の河岸の高さとすること。
(床止めの設置に伴い必要となる魚道)
第4条 条例第19条の魚道の構造は、次に定めるところによるものとする。
[条例第19条]
(1) 床止めの直上流部及び直下流部における通常予想される水位変動に対して魚類の遡上等に支障のないものとすること。
(2) 床止めに接続する河床の状況、魚道の流量、魚道において対象とする魚種等を適切に考慮したものとすること。
(可動堰(せき)の可動部のゲートに作用する荷重)
第5条 条例第25条の貯留水による静水圧の力は、可動堰(せき)の可動部のゲートと貯留水との接触面に対して垂直に作用するものとし、次の式によって計算するものとする。
P=W0h0
この式において、P、W0及びh0は、それぞれ次の数値を表すものとする。
P 貯留水による静水圧の力(単位 1平方メートルにつき重量トン)
W0 水の単位体積重量(単位 1立法メートルにつき重量トン)
h0 計画湛(たん)水位に風による波浪の影響等を勘案し必要と認められる高さを加えた水位から可動堰(せき)の可動部のゲートと貯留水との接触面上の静水圧の力を求めようとする点までの水深(単位 メートル)
[条例第25条]
2 条例第25条の地震時における可動堰(せき)の可動部のゲートの慣性力は、可動堰(せき)の可動部のゲートに水平方向に作用するものとし、次の式によって計算するものとする。
I=WKd
この式において、I、W及びKdは、それぞれ次の数値を表すものとする。
I 地震時における可動堰(せき)の可動部のゲートの慣性力(単位 1立方メートルにつき重量トン)
W 可動堰(せき)の可動部のゲートの自重(単位 1立方メートルにつき重量トン)
Kd 設計震度0.12
[条例第25条]
3 条例第25条の地震時における貯留水による動水圧の力は、可動堰(せき)の可動部のゲートと貯留水との接触面に対して垂直に作用するものとし、適切な工学試験又は類似の可動堰(せき)の構造計算に用いられた方法に基づき定める場合を除き、次の式によって計算するものとする。
Pd=0.875W0Kd√(H1h1)
この式において、Pd、W0、Kd、H1及びh1は、それぞれ次の数値を表すものとする。
Pd 地震時における貯留水による動水圧の力(単位 1平方メートルにつき重量トン)
W0 水の単位体積重量(単位 1立法メートルにつき重量トン)
Kd 設計震度0.12
H1 計画湛(たん)水位から基礎地盤までの水深(単位 メートル)
h1 計画湛(たん)水位から可動堰(せき)の可動部のゲートと貯留水との接触面上の動水圧を求めようとする点までの水深(単位 メートル)
[条例第25条]
4 可動堰(せき)の可動部のゲートについては、前各項に規定するもののほか、必要に応じ、洪水時又は高潮時における動水圧その他のゲートに作用する荷重を計算するものとする。
(可動堰(せき)の可動部が起伏式である場合におけるゲートの構造)
第6条 可動堰(せき)の可動部が起伏式である場合におけるゲート(潮止めをその設置の目的に含む堰のゲートを除く。)の構造の基準は、前条に規定するもののほか、次に定めるところによるものとする。
(1) ゲートの起立時における上端の高さは、計画横断形に係る低水路の河床の高さと計画高水位との中間位以下とすること。ただし、ゲートを洪水時においても土砂、竹木その他の流下物によって倒伏が妨げられない構造とするとき、又は治水上の機能の確保のため適切と認められる措置を講ずるときは、ゲートの起立時における上端の高さを堤内地盤高又は計画高水位のうちいずれか低い方の高さ以下とすることができる。
(2) ゲートの直高は、3メートル以下とすること。ただし、ゲートを洪水時においても土砂、竹木その他の流下物によって倒伏が妨げられない構造とするときは、この限りでない。
(堰(せき)の設置に伴い必要となる護岸等)
第7条 第3条及び第4条の規定は、堰(せき)の設置に伴い必要となる護岸及び魚道について準用する。この場合において、これらの規定中「床止め」とあるのは、「堰(せき)」と読み替えるものとする。
(管理用通路としての効用を兼ねる水門の構造)
第8条 条例第37条第2項の管理用通路としての効用を兼ねる水門の構造は、次の各号に定めるところによるものとする。ただし、管理用通路に代わるべき適当な通路がある場合は、この限りでない。
(1) 管理橋の幅員は、水門に接続する管理用通路の幅員を考慮した適切な値とすること。
(2) 管理橋の設計自動車荷重は、20トンとすること。ただし、管理橋の幅員が3メートル未満の場合は、この限りでない。
(水門又は樋(ひ)門の設置に伴い必要となる護岸)
第9条 河川又は水路を横断して設ける水門又は樋(ひ)門の設置に伴い必要となる護岸は、次の各号に定めるところにより設けるものとする。ただし、地質の状況等により河岸又は堤防の洗掘のおそれがない場合その他治水上の支障がないと認められる場合は、この限りでない。
(1) 水門が横断する河川に設ける護岸については、第3条各号の規定を準用する。この場合において、同条第1号及び第3号中「床止め」とあるのは、「水門」と、同条第1号中「上流側」とあるのは、「当該水門が横断する河川の上流側」と、「下流側」とあるのは、「当該水門が横断する河川の下流側」と読み替えるものとする。
[第3条各号]
(2) 水門又は樋(ひ)門が横断する河岸又は堤防に設ける護岸は、当該水門及び樋(ひ)門の両端から上流及び下流にそれぞれ10メートルの地点を結ぶ区間以上の区間に設けるものとし、その高さについては、第3条第3号及び第4号の規定を準用する。この場合において、同条第3号中「床止め」とあるのは、「水門又は樋(ひ)門」と読み替えるものとする。
(近接橋の特例)
第10条 条例第48条第4項に規定する河道内に橋脚が設けられている橋、堰(せき)その他の河川を横断して設けられている施設(以下この項において「既設の橋等」という。)に近接して設ける橋(以下この条において「近接橋」という。)の径間長は、条例第48条第1項から第3項までに規定するところによるほか、次の各号に掲げる場合に応じ、それぞれ当該各号に定めるところにより近接橋の橋脚を設けることとした場合における径間長の値とするものとする。ただし、既設の橋等の改築又は撤去が5年以内に行われることが予定されている場合は、この限りでない。
(1) 既設の橋等と近接橋との距離(洪水時の流心線に沿った見通し線(以下この項において「見通し線」という。)上における既設の橋等の橋脚、堰(せき)柱等(以下この項において「既設の橋脚等」という。)と近接橋の橋脚との間の距離をいう。次号において同じ。)が条例第48条第1項の規定による基準径間長未満である場合においては、近接橋の橋脚を既設の橋脚等の見通し線上に設けること。
(2) 既設の橋等と近接橋との距離が、条例第48条第1項の規定による基準径間長以上であって、かつ、川幅(200メートルを超えることとなる場合は、200メートル)以内である場合においては、近接橋の橋脚を既設の橋脚等の見通し線上又は既設の橋等の径間の中央の見通し線上に設けること。
2 前項の規定によれば近接橋の径間長が70メートル以上となる場合においては、同項の規定にかかわらず、径間長を条例第48条第1項の規定による基準径間長から10メートルを減じた値以上とすることができる。
3 第1項の規定によれば近接橋の流心部の径間長が70メートル以上となる場合においては、同項の規定にかかわらず、径間長の平均値を条例第48条第1項の規定による基準径間長から10メートルを減じた値(30メートル未満となる場合は、30メートル)以上とすることができる。
(橋面)
第11条 条例第49条第2項の規則で定める橋の部分は、地覆その他流水又は波浪が橋を通じて河川外に流出することを防止するための措置を講じた部分とする。
(橋の設置に伴い必要となる護岸)
第12条 橋の設置に伴い必要となる護岸は、次の各号に定めるところにより設けるものとする。ただし、地質の状況等により河岸又は堤防の洗掘のおそれがない場合その他治水上の支障がないと認められる場合は、この限りでない。
(1) 河道内に橋脚を設けるときは、河岸又は堤防に最も近接する橋脚の上流端及び下流端から上流及び下流にそれぞれ条例第48条第1項の規定による基準径間長の2分の1の距離の地点を結ぶ区間以上の区間に設けること。
(2) 河岸又は堤防に橋台を設けるときは、橋台の両端から上流及び下流にそれぞれ10メートルの地点を結ぶ区間以上の区間に設けること。
(3) 護岸の高さについては、第3条第3号及び第4号の規定を準用する。この場合において、同条第3号中「床止め」とあるのは、「橋」と読み替えるものとする。
(管理用通路の保全のための橋の構造)
第13条 条例第51条の管理用通路の構造に支障を及ぼさない橋(取付部を含む。)の構造は、管理用通路(管理用通路を設けることが計画されている場合は、当該計画されている管理用通路)の構造を考慮して適切な構造の取付通路その他必要な施設を設けた構造とする。ただし、管理用通路に代わるべき適当な通路がある場合は、この限りでない。
[条例第51条]
(治水上の影響が著しく小さい橋)
第14条 条例第52条第1項の規則で定める橋は、次の各号に掲げるものとする。
(1) 高水敷に設ける橋で小規模なもの
(2) 低水路に設ける橋で可動式とする等の特別の措置を講じたもの
(小河川の特例)
第15条 条例第60条に規定する小河川に設ける河川管理施設等については、河川管理上の支障があると認められる場合を除き、次の各号に定めるところによることができる。
[条例第60条]
(1) 堤防の天端幅は、計画高水位が堤内地盤高より高く、かつ、その差が0.6メートル未満である区間においては、計画高水流量に応じ、次の表の右欄に掲げる値以上とすること。
| 項 | 計画高水流量(単位 1秒間につき立方メートル) | 天端幅(単位 メートル) |
| 1 | 50未満 | 2 |
| 2 | 50以上100未満 | 2.5 |
(2) 堤防の高さは、計画高水位が堤内地盤高より高く、かつ、その差が0.6メートル未満である区間においては、計画高水流量が1 秒間につき50立方メートル未満であり、かつ、堤防の天端幅が 2.5メートル以上である場合は、計画高水位に0.3メートルを加えた値以上とすること。
(3) 堤防に設ける管理用通路は、川幅が10メートル未満である区間においては、幅員は、2.5メートル以上とし、建築限界は、次の図に示すところによること。
(4) 橋については、条例第47条第2項中「20メートル」とあるのは、「10メートル」と、「2メートル」とあるのは、「1メートル」と、「1メートル」とあるのは、「0.5メートル」と読み替えて同項の規定を適用すること。
(5) 伏せ越しについては、条例第57条中「20メートル」とあるのは、「10メートル」と、「2メートル」とあるのは、「1メートル」と読み替えて同条の規定を適用すること。
[条例第57条]
附 則
この規則は、平成25年4月1日から施行する。