○北見市自家用電気工作物保安規程
| (平成18年3月5日訓令第16号) |
|
目次
第1章 総則(第1条-第5条)
第2章 保安業務の運営管理体制(第6条-第10条)
第3章 保安教育(第11条・第12条)
第4章 工事の計画及び実施(第13条・第14条)
第5章 保守(第15条・第16条)
第6章 運転又は操作(第17条-第19条)
第7章 災害対策(第20条)
第8章 記録(第21条)
第9章 責任の分界(第22条)
第10章 雑則(第23条-第26条)
附則
第1章 総則
(趣旨)
第1条 この訓令は、電気事業法(昭和39年法律第170号。以下「法」という。)第42条第1項の規定に基づき、市が設置する自家用電気工作物(法第38条第4項に規定する自家用電気工作物をいう。以下「電気工作物」という。)の工事、維持及び運用に関する保安を確保するため必要な事項を定めるものとする。
(定義)
第2条 この訓令において、次の各号に掲げる用語の意義は、当該各号に定めるところによる。
(1) 統括電気主任技術者 法第43条第1項に規定する主任技術者で、火力設備(内燃力を原動力とするもの及び電気的設備に係るものを除く。)を除く電気工作物の工事、維持及び運用に関する保安業務の統括管理及び監督を行う者をいう。
(2) ボイラー・タービン主任技術者 法第43条第1項に規定する主任技術者で、電気工作物のうち火力設備(内燃力を原動力とするもの及び電気的設備に係るものを除く。)の工事、維持及び運用に関する保安業務の管理及び監督を行う者をいう。
(3) 代務者 学校教育法(昭和22年法律第26号)による高等学校若しくはこれと同等以上の教育施設において電気工学に関する学科を修めて卒業した者又はこれと同等以上の知識若しくは技能を有する者で、かつ、統括電気主任技術者の指示に従い、火力設備(内燃力を原動力とするもの及び電気的設備に係るものを除く。)を除く電気工作物の工事、維持及び運用に関する現場の保安業務及び監督を補佐する者をいう。
(4) 電気技術者 統括電気主任技術者、ボイラー・タービン主任技術者又は代務者をいう。
(法令等の遵守)
第3条 市長(以下「施設管理者」という。)及び電気技術者は、電気関係法令及びこの訓令を遵守するものとする。
(細則)
第4条 この訓令を実施するために、必要と認められる場合には、別に細則を定めるものとする。
(改正等の手続)
第5条 施設管理者は、この訓令の改正又は前条に定める細則の制定若しくは改正に当たっては、統括電気主任技術者及びボイラー・タービン主任技術者の参画の下に立案し、所管官庁へ届出するものとする。
第2章 保安業務の運営管理体制
(保安業務の監督)
第6条 電気工作物の保安業務の執行は、施設管理者の命を受け、統括電気主任技術者が、火力設備(内燃力を原動力とするもの及び電気的設備に係るものを除く。)を除く電気工作物の保安業務の統括管理及び監督を行うものとし、ボイラー・タービン主任技術者が火力設備(内燃力を原動力とするもの及び電気的備に係るものを除く。)の保安業務の管理及び監督を行うものとする。
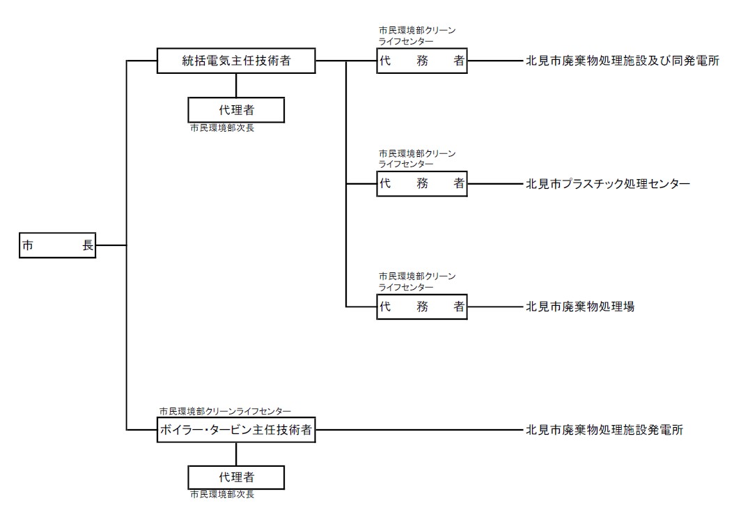
2 電気工作物の工事、維持又は運用に関する責任の所在、指揮命令系統及び連絡系統を明確にするため、別表第1に定めるところによる。
[別表第1]
(保安監督の職務)
第7条 統括電気主任技術者及びボイラー・タービン主任技術者の保安業務の監督の職務は、次に掲げるところによる。また、代務者は、これに準じる。
(1) 電気工作物に係る保安教育に関すること。
(2) 電気工作物の工事に関すること。
(3) 電気工作物の保守に関すること。
(4) 電気工作物の運転操作に関すること。
(5) 電気工作物の災害対策に関すること。
(6) 保安業務の記録に関すること。
(7) 保安用機材及び書類の整備に関すること。
(8) 法令に基づいて行う法定自主検査に関すること。
2 電気技術者は、電気工作物の工事、維持及び運用に関する保安の監督の職務を誠実に行わなければならない。
(施設管理者の義務)
第8条 施設管理者は、電気工作物に関する保安上重要な事項を決定し、実施しようとするときは、統括電気主任技術者及びボイラー・タービン主任技術者の意見を求めるものとする。
2 施設管理者は、統括電気主任技術者及びボイラー・タービン主任技術者の電気工作物に係る保安に関する意見を尊重するものとする。
3 施設管理者は、法令に基づいて行う所管官庁に提出する書類の内容が電気工作物に係る保安に関係のある場合には、統括電気主任技術者及びボイラー・タービン主任技術者の参画の下にこれを立案し、決定するものとする。
4 施設管理者は、所管官庁等が法令に基づいて行う検査及び審査には、統括電気主任技術者又はボイラー・タービン主任技術者を立ち会わせるものとする。
5 施設管理者は、法定自主検査において、統括電気主任技術者又はボイラー・タービン主任技術者に検査の指導及び監督を行わせるものとする。
(統括電気主任技術者及びボイラー・タービン主任技術者不在時の措置)
第9条 施設管理者は、統括電気主任技術者及びボイラー・タービン主任技術者が病気その他やむを得ない事情により不在となる場合に、その業務の代理を行う者(次項において「代理者」という。)をあらかじめ指定しておくものとする。
2 代理者は、統括電気主任技術者及びボイラー・タービン主任技術者の不在時には、電気技術者に指示された職務を誠実に行わなければならない。
(電気技術者の解任)
第10条 施設管理者は、電気技術者が次の各号のいずれかに該当する場合は、解任することができる。
(1) 電気技術者が病気により欠勤が長期にわたり、又は精神障がい等により保安の確保上不適当と認められたとき。
(2) 電気技術者が法令又はこの訓令の定めるところに違反し、又は怠って保安の確保上不適当と認められたとき。
(3) 電気技術者が刑事事件により起訴されたとき。
2 電気技術者は、前項に該当する場合又は昇任、転任、退職等の場合を除き、その意に反して職を解任されないものとする。
第3章 保安教育
(保安教育)
第11条 統括電気主任技術者及びボイラー・タービン主任技術者は、電気工作物の工事、維持又は運用に従事する者に対し、施設の実態に即した保安に係る必要な知識及び技能の教育を行わなければならない。
(保安に関する訓練)
第12条 統括電気主任技術者及びボイラー・タービン主任技術者は、電気工作物の工事、維持又は運用に従事する者に対し、災害その他電気事故が発生した時の措置について、必要に応じて実施指導訓練を行うものとする。
第4章 工事の計画及び実施
(工事計画)
第13条 施設管理者は、電気工作物の工事計画及び建設の立案に当たっては、統括電気主任技術者及びボイラー・タービン主任技術者の意見を求めるものとする。
2 統括電気主任技術者及びボイラー・タービン主任技術者は、電気工作物の安全な運用を確保するため、電気工作物の主要な修繕工事及び改良工事を立案した場合は、施設管理者の承認を求めなければならない。
(工事の実施)
第14条 施設管理者は、電気工作物に関する工事の実施に当たっては、統括電気主任技術者又はボイラー・タービン主任技術者の監督の下に、これを実施するものとする。
2 電気工作物に関する工事を他の者に請け負わせる場合には、常に責任の所在を明確にし、完成した場合には、統括電気主任技術者又はボイラー・タービン主任技術者においてこれを検査し、保安上支障のないことを確認して引き取るものとする。
3 工事の実施に当たっては、その保安を確認するために別に定める作業心得によって行わなければならない。
4 作業心得は、次に掲げる事項について定めるものとする。
(1) 停電の範囲及び時間並びに作業用具等の準備状況の統括電気主任技術者又はボイラー・タービン主任技術者による確認
(2) 作業時間、停電時間及び危険区域の表示
(3) 停電中の遮断器及び開閉器の誤作動の防止措置
(4) 作業責任者の指名及びその責任
(5) 作業終了時の点検及び測定
5 施設管理者は、経済産業省令で使用前自主検査及び溶接自主検査が定められている電気工作物に関し、その使用の開始前に、次に掲げるところにより法定自主検査を行うものとする。
(1) 使用前自主検査は、対象となる電気工作物があらかじめ届出されている工事計画の内容に従ったものであること及び技術基準に適合していることを適切な方法で確認するものとし、その実施体制、要領等は別途細目に定める。
(2) 溶接自主検査は、溶接の各部の状況について技術基準に適合していることを適切な方法で確認するものとし、その実施体制、要領等は別途細目に定める。
(3) 法令に従い、安全管理審査を申請し、法定自主検査に関わる実施状況について関係官庁の審査を受ける。
第5章 保守
(巡視、点検、測定、サイバーセキュリティの確保等)
第15条 電気技術者は、電気工作物の保守のための巡視点検、測定及び手入れを別表第2及び別表第3に定める基準により行わなければならない。
2 統括電気主任技術者及びボイラー・タービン主任技術者は、別表第2及び別表第3に基準を定め、又はこの基準により電気工作物の保守業務の指導及び監督を行うに当たっては、施設管理者の承認を経て計画的に実施しなければならない。
3 巡視、点検又は測定の結果、法令に定める技術基準に適合しない事項が判明したときは、当該電気工作物を修理し、改造し、移転し、又はその使用を一時停止し、若しくは制限する等の措置を講じ、常に技術基準に適合するよう維持するものとする。
4 経済産業省令で定期自主検査が定められている電気工作物に関し、経済産業省令で定める時期に、次に掲げるところにより定期自主検査を行うものとする。
(1) 定期自主検査の実施体制、要領等は、別途細目に定める。
(2) 法令に従い、安全管理審査を申請し、定期自主検査に関わる実施状況について関係官庁等の審査を受ける。
5 サイバーセキュリティの確保は、経済産業省が定める自家用電気工作物に係るサイバーセキュリティの確保に関するガイドライン(内規)(令和4年6月10日付20220530保局第1号。以下「ガイドライン」という。)により実施するものとする。
6 前項に規定するガイドラインで定めるセキュリティ管理責任者は、ボイラー・タービン主任技術者をもって充てる。
(事故の再発防止)
第16条 施設管理者は、事故その他異常が発生した場合には、必要に応じて臨時に精密検査を行い、その原因を究明し、再発防止に遺漏のないよう措置するものとする。
第6章 運転又は操作
(運転又は操作等)
第17条 電気工作物の運転又は操作の基準は、事業場ごとに別に定める細則によるものとする。
2 前項の細則は、次に掲げる事項について定めるものとする。
(1) 平常時及び事故その他の異常時における電気工作物の運転又は操作を要する機器の操作順序及び運転方法並びに指令系統及び連絡系統
(2) 電気工作物の事故の軽重の区分に従い行う修理、使用停止、使用制限等の応急措置又は報告若しくは連絡
(3) 電気事業者との連絡事項
(4) 緊急時に連絡すべき事項、連絡先及び連絡方法の掲示
(5) 発電設備を配電系統に連絡する事業所における電気事業者との協議、連絡体制その他必要な事項
(発電所の長期の運転停止)
第18条 施設管理者は、発電所の機能の全部又は一部を相当期間停止する場合は、設備の保全を図り災害の発生を未然に防止するため、次に掲げる事項を行うものとする。
(1) 原動機その他主要機器を点検し、必要に応じて手入れを行い、必要な箇所に防塵(じん)、防錆(せい)、防湿対策等を講じること。
(2) 附帯機器、主要配管等の点検を確実に行うこと。
2 休止により相当期間停止する場合は、前項各号に掲げる事項のほか、休止設備と運転設備との区分を明確にし、その連係部分は分離するものとする。
(運転の開始)
第19条 電気技術者は、発電所を相当期間停止した後運転を開始する場合は、所定の点検を行うほか、必要に応じて試運転を行い、保安の確保に万全を期すものとする。
第7章 災害対策
(防災体制)
第20条 施設管理者は、非常災害時その他の災害に備えて、電気工作物の保安を確保するため、適切な措置をとることができるような体制を整備しておくものとする。
2 非常災害発生時における電気工作物に関する保安を確保するための指導監督は、統括電気主任技術者又はボイラー・タービン主任技術者が行うものとする。
3 電気技術者は、災害の発生に伴い危険と認められる場合は、直ちに送電を停止することができる。
第8章 記録
(記録)
第21条 統括電気主任技術者及びボイラー・タービン主任技術者は、電気工作物の工事、維持及び運用に関して次に掲げる事項を記録し、これを3年間保存するものとする。ただし、3年を超える周期で行う点検記録等は、次回の点検が終了するまで保存するものとする。
(1) 巡視、点検及び測定記録
(2) 電気事故記録
(3) 補修工事記録
(4) 受電日誌
2 法定自主検査の結果の記録は、経済産業省に定める事項について記載するものとし、これを5年間保存するものとする。
第9章 責任の分界
(責任の分界点)
第22条 電気事業者の設置する電気工作物と保安上の責任分界点は、受給契約の責任分界点とする。
第10章 雑則
(危険の表示)
第23条 電気技術者は、発電所、受電室その他高圧電気工作物が設置されている場所等であって、危険のおそれのあるところには、人の注意を喚起するよう表示を設けなければならない。
(測定器具類の整備)
第24条 電気技術者は、電気工作物の保安上必要とする測定器具類について整備し、これを適正に保管しなければならない。
(設計図書類の整備)
第25条 電気技術者は、電気工作物の新増設、改造等が行われた場合における設計図、仕様書及び取扱説明書については、施設が廃止されるまで整備保存しなければならない。
(手続書類等の整備)
第26条 電気技術者は、関係官庁、電気事業者等に提出した書類及び図面その他主要文書については、その写しを施設が廃止されるまで保存しなければならない。
附 則
この訓令は、平成18年3月5日から施行する。
附 則(平成19年4月25日訓令第16号)
|
|
この訓令は、平成19年5月1日から施行する。
附 則(平成24年3月26日訓令第2号)
|
|
この訓令は、平成24年4月1日から施行する。
附 則(平成27年3月31日訓令第24号)
|
|
この訓令は、平成27年4月1日から施行する。
附 則(平成30年4月1日訓令第11号)
|
|
この訓令は、平成30年4月1日から施行する。
附 則(令和元年7月1日訓令第2号)
|
|
この訓令は、令和元年7月1日から施行する。
附 則(令和5年5月1日訓令第12号)
|
|
この訓令は、令和5年5月1日から施行する。
附 則(令和6年4月1日訓令第10号)
|
|
この訓令は、令和6年5月1日から施行する。
別表第1(第6条関係)
![]() |
別表第2(第15条関係)
巡視点検測定及び手入基準
| 項目 | 日常巡視点検手入 | 定期巡視点検手入 | 精密点検手入 | 測定 | |||||||||
| \ | No | 周期 | 点検箇所ねらい | No | 周期 | 点検箇所ねらい | No | 周期 | 点検箇所ねらい | No | 周期 | 測定項目 | |
| 対象 | |||||||||||||
| 受電設備 | 断路器 | 1 | 1か月 | 受と刃の接触、過熱、変色、ゆるみ | 1 | 1年 | 受と刃の接触、過熱、ゆるみ、荒れ具合、フレ止め装置の機能 | 1 | 1年 | 絶縁抵抗測定 | |||
| 2 | 1か月 | 汚損異物付着 | 2 | 1年 | 避雷器内蔵型については、接地抵抗測定 | ||||||||
| 受電盤 | 1 | 1年 | 計器の異常
表示灯の異常 | 1 | 1年 | 裏面結線の塵埃、汚損、損傷、過熱、ゆるみ、断線 | 1 | 2年 | 各部の損傷、過熱、ゆるみ、断線、接触、脱落 | 1 | 1年 | 保護継電器動作試験 | |
| 2 | 1年 | 操作、切替開閉器等の異常、その他事項 | 2 | 1年 | 接地線接続部のゆるみ | 2 | 3年 | 保護継電器特性試験 | |||||
| 遮断器 | 1 | 1か月 | 外観点検、汚損、きれつ、発錆、損傷 | 1 | 1年 | 各部の損傷、腐食、過熱、発錆、変形、ゆるみ | 1 | 1年 | 絶縁抵抗測定 | ||||
| 2 | 1年 | 接地抵抗測定 | |||||||||||
| 3 | 1年 | 保護継電器連動試験 | |||||||||||
| 2 | 1か月 | 指示、点灯 | 2 | 1年 | 操作具合、機構 | ||||||||
| 3 | 1年 | 附属装置の状態 | |||||||||||
| 4 | 1年 | 接地線接続部のゆるみ | |||||||||||
| 母線 | 1 | 1か月 | 外観点検 | 1 | 1年 | 母線の高さ、たるみ、他物との離隔距離、腐食、損傷、過熱 | 1 | 1年 | 絶縁抵抗測定 | ||||
| 2 | 1年 | 接続部分、クランク類の腐食、損傷
過熱、ゆるみ | |||||||||||
| 3 | 1年 | がいし類、支持物の腐食、損傷、変形、ゆるみ | |||||||||||
| 受電用変圧器 | 1 | 1か月 | 本体の外部点検
漏油、汚損、振動、音響、温度 | 1 | 1年 | 外部の損傷、腐食、発錆、ゆるみ、汚損、油量、絶縁油の汚れ | 1 | 1年 | 絶縁抵抗測定 | ||||
| 2 | 1年 | 接地線接続部のゆるみ | 2 | 10年 | 絶縁油試験 | ||||||||
| 電力用コンデンサー | 1 | 1か月 | 本体外部点検、漏油、汚損、音響、振動 | 1 | 1年 | 各部の損傷、腐食 | 1 | 1年 | 絶縁抵抗測定 | ||||
| 2 | 1年 | 接地線接続部のゆるみ | |||||||||||
| 計器用変成器 | 1 | 1か月 | 外部の損傷、腐食、発錆、変形、汚損、音響、ヒューズの異常 | 1 | 1年 | 外部の損傷、腐食、接触、発錆、ゆるみ、変形、きれつ、汚損、ヒューズの異常 | 1 | 1年 | 絶縁抵抗測定 | ||||
| 2 | 1年 | 接地線接続部のゆるみ | |||||||||||
| 配電設備 | 配電盤 | 受電設備「受電盤」と同じ。 | 受電設備「受電盤」と同じ。 | 受電設備「受電盤」と同じ。 | 1 | 1年 | 絶縁抵抗測定 | ||||||
| 2 | 1年 | 接地抵抗測定 | |||||||||||
| 電力用コンデンサー | 受電設備と同じ。 | 受電設備と同じ。 | 受電設備と同じ。 | ||||||||||
| 蓄電池 | 1 | 1か月 | 液面、沈殿物色相、極板湾曲、隔離板、端子のゆるみ、損傷 | 1 | 1年 | 台の腐食、損傷、耐酸塗料の剥離 | 1 | 3年 | 充電装置の内部 | 1 | 1年 | 比重測定(密閉型については、内部抵抗測定) | |
| 2 | 1年 | 床面の腐食損傷 | 2 | 1年 | 各電池の電圧測定 | ||||||||
| 3 | 1年 | 充電装置の動作状況 | |||||||||||
| ブレーカ | 受電設備「遮断器」と同じ。 | 受電設備「遮断器」と同じ。 | 1 | 1年 | 絶縁抵抗測定 | ||||||||
| ケーブル | 1 | 1か月 | 外観の損傷、汚損、腐食 | 1 | 1年 | ケーブルの腐食、きれつ損傷 | 1 | 1年 | 絶縁抵抗測定 | ||||
| 2 | 1年 | 接続箇所の汚損、ゆるみ、損傷 | |||||||||||
| 負荷設備 | 電動機
その他 回転機 | 1 | 1か月 | 音響、回転、異臭、振動、温度 | 1 | 1年 | 各部の汚損、ゆるみ、損傷、伝達装置の異常 | 1 | 6年 | コイル、軸受、通風、附属装置 | 1 | 1年 | 絶縁抵抗測定 |
| 2 | 1年 | 制御装置点検 | |||||||||||
| 3 | 1年 | 接地線接続部のゆるみ | |||||||||||
| 照明器具 | 1 | 1年 | 汚損、損傷、音響 | 1 | 1年 | 絶縁抵抗測定 | |||||||
| 配線 | 1 | 1か月 | 外観の損傷、汚損、腐食 | 1 | 1年 | 他の工作物との離隔 | 1 | 1年 | 絶縁抵抗測定 | ||||
| 2 | 1年 | 異臭、接続箇所の過熱による変色 | |||||||||||
| 非常用予備発電設備及び常用発電設備 | 原動機 | 1 | 1か月 | 外観の損傷、汚損、腐食 | 1 | 2年 | オイル交換、各種エレメント清掃・交換 | 1 | 8年 | 内燃機関 | 1 | 1年 | 試験運転 |
| 2 | 1か月 | 燃料タンク量及び漏れ | |||||||||||
| 3 | 1か月 | 各部の油量 | |||||||||||
| 蓄電池 | 配電設備と同じ。 | 配電設備と同じ。 | 配電設備と同じ。 | 配電設備と同じ。 | |||||||||
| 遮断器 | 受電設備と同じ。 | 受電設備と同じ。 | 1 | 1年 | 絶縁抵抗測定
保護継電器連動試験 |
||||||||
| 制御盤 | 配電設備「配電盤」と同じ。 | 配電設備「配電盤」と同じ。 | 配電設備「配電盤」と同じ。 | 配電設備「配電盤」と同じ。 | |||||||||
| 発電機 | 負荷設備「電動機その他回転機」と同じ。 | 負荷設備「電動機その他回転機」と同じ。 | 負荷設備「電動機その他回転機」と同じ。 | ||||||||||
| 配線 | 負荷設備と同じ。 | 負荷設備と同じ。 | 負荷設備と同じ。
|
||||||||||
別表第3(第15条関係)
巡視点検測定及び手入基準
| 項目 | 日常巡視点検 | 定期点検整備 | 測定 | ||||
| \ | 周期
| 点検項目 | 周期 | 点検手入
基準項目 | 周期 | 測定
項目 |
|
| 対象 | |||||||
| ボイラー運転状況 | ボイラー運転状況 | 1日 | 過熱器出口における蒸気圧力 | ||||
| 過熱器出口における温度 | |||||||
| 蒸気量 | |||||||
| 給水量 | |||||||
| ボイラー水及び給水の水質 | |||||||
| ドラム水位 | |||||||
| ドラム圧力 | |||||||
| 給水ポンプ圧力 | |||||||
| 給水ポンプ軸受温度 | |||||||
| 給水ポンプ軸受油量 | |||||||
| 通風機軸受温度 | |||||||
| 通風機軸受油量 | |||||||
| 燃焼装置燃焼状態 | |||||||
| 管寄 | 2年 | 内部点検・外部点検 | |||||
| 1.管寄及び管寄吊金具の外観点検を行う。 | |||||||
| 2.定期自主検査による検査の隔回ごとに2本以上の代表管寄の選定、内部の点検を行う。 | |||||||
| 管
蒸気管 | 2年 | 外観点検・肉厚測定 | 2年 | 肉厚測定 | |||
| 1.火炉内部の管の外観点検を行う。 | |||||||
| 2.定期自主検査の隔回ごとに炉内バーナーレベルまで足場を組み、ゴンドラを使用し、又はこれと同等な方法により、目視点検を行う。 | |||||||
| 3.エロージョン対策を行っていない場合は、スチームカットを受ける管の代表点の肉厚測定を行う。 | |||||||
| 管
過熱器 節炭器 | 2年 | 外観点検・肉厚測定 | 2年 | 肉厚測定 | |||
| 1.過熱器管、節炭器管の外観点検を行う。 | |||||||
| 2.エロージョン対策を行っていない場合は、過熱器管、節炭器管の触手点検を行う。 | |||||||
| 3.エロージョン対策を行っていない場合は、過熱器管、節炭器管の代表点の肉厚測定を行う。 | |||||||
| 汽水胴 | 2年 | 内部点検 | |||||
| 1.汽水分離装置を必要な個数取り外した状態で胴内部の目視点検及び胴内部溶接線の液体浸透探傷試験(以降PT検査)を行う。 | |||||||
| 安全弁 | 1日 | 漏洩 | 2年 | 開放点検 | |||
| 1.定期自主検査の隔回ごとに胴、過熱器の安全弁を分解し、点検を行う。 | |||||||
| 作動試験 | |||||||
| 1.作動試験を行う。 | |||||||
| 2.分解開放した場合の作動試験は、組立後に行う。 | |||||||
| 蒸気止弁、給水止弁 | 1日 | 漏洩 | 2年 | 開放点検 | |||
| 1.弁体・弁座の摩耗が著しいものについて、分解点検を行う。 | |||||||
| ボイラー附属機器 | ボイラー給水ポンプ | 1日 | 漏洩、異音、振動、発熱 | 2年 | 外観点検 | ||
| 1.給水ポンプの外観点検を行う。また、必要に応じて開放点検を行う。 | |||||||
| 作動試験 | |||||||
| 1.試運転等により作動試験を行う。 | |||||||
| 通風機
(誘引送風機、押込送風機) | 1日 | 漏洩、異音、振動、発熱 | 2年 | 外観点検・開放点検 | |||
| 1.通風機の外観点検を行う。また、必要に応じて開放点検を行う。 | |||||||
| 作動試験 | |||||||
| 1.試運転等により作動試験を行う。 | |||||||
| 燃焼装置 | 2年 | 外観点検 | |||||
| 1.火炉内部によりバーナーの外観点検を行う。 | |||||||
| ボイラーに附属する管 | 2年 | 1.管の厚さの測定を行う。 | 2年 | 肉厚測定 | |||
| 2.前回の定期自主検査以降の中間停止等において行った管の厚さの測定結果を踏まえ、余寿命評価の確認を行う。 | |||||||
| 3.必要に応じて今後における管の厚さの測定計画策定又は見直しを行う。 | |||||||
| 蒸気タービン運転状況 | 蒸気タービン運転状況 | 1日 | 発電機の出力 | ||||
| 蒸気圧力 | |||||||
| 蒸気温度 | |||||||
| 蒸気タービン速度 | |||||||
| 排気圧力 | |||||||
| 軸受温度 | |||||||
| 油量 | |||||||
| 蒸気加減弁の開度 | |||||||
| 蒸気タービンの振動 | |||||||
| 蒸気タービンの効率 | |||||||
| 車室 | 1日 | 車室からの漏洩 | 4年 | 開放点検 | |||
| 1.高中圧上半車室を取り外し、隔板、ラビリンスパッキンを取り付けた状態で点検を行う。 | |||||||
| 2.定期自主検査による検査の隔回ごとに低圧上半車室を取り外し、隔板、ラビリンスパッキンを取り付けた状態で点検を行う。 | |||||||
| 3.PT検査を行う。 | |||||||
| 車軸
円板 動翼 | 4年 | 開放点検 | |||||
| 1.車室を開放した範囲において、車軸は取り外さず静かに回転させて次の点検を行う。
・車軸、円板、翼及び取り付け部、シュラウド、レーシングワイヤー |
|||||||
| 2.PT検査を行う。 | |||||||
| 隔板
噴口 | 4年 | 開放点検 | |||||
| 1.上半高中圧初段の噴口の点検を行う。 | |||||||
| 2.隔板を車室に取り付けた状態で行う。 | |||||||
| 3.PT検査を行う。 | |||||||
| 軸受 | 1日 | 軸受の異音 | 4年 | 外観点検 | |||
| 1.軸受部の外観点検を行う。 | |||||||
| 主要弁(主蒸気止弁、主蒸気加減弁) | 4年 | 開放点検 | |||||
| 1.各主要弁を分解し、ストレーナー、弁体、弁座等の点検を行う。 | |||||||
| 2.PT検査を行う。 | |||||||
| 復水器 | 4年 | 開放点検 | |||||
| 1.水冷式の場合、水室を開放し、内部及び細管の目視点検を行う。 | |||||||
| 2.空冷式の場合、チューブの目視点検を行う。 | |||||||
| 非常停止装置 | 4年 | 外観点検 | |||||
| 1.非常調速機、トリップ機構等の外観点検を行う。 | |||||||
| 作動試験 | |||||||
| 1.分解開放したものは組立後、非常停止装置の作動試験を行う。 | |||||||
| 蒸気タービンに附属する管 | 4年 | 1.管の厚さの測定を行う。 | 4年 | 肉厚測定 | |||
| 2.前回の定期自主検査以降の中間停止等において行った管の厚さの測定結果を踏まえ、余寿命評価の確認を行う。 | |||||||
| 3.必要に応じて今後における管の厚さの測定計画策定又は見直しを行う。 | |||||||
